製品情報

PRODUCTS

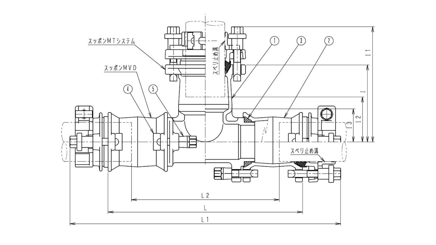
スッポンMシステム 

スッポンMTシステム-V×V

主管・既設管:塩ビ管・鋼管/ポリ管(JIS)・SUS管用  ×  枝管・取り出し管:塩ビ管・鋼管/ポリ管(JIS)・SUS管用

略称:S-MT・ST-V×V



仕様 各部寸法
呼び径 L L1 L2 I l1
l2
V50×V50 398
552
294〜206
150
227
83
V75×V50
422
584
316〜214
165
242
98
V75×V75
442
604
336〜234
175
256
102
V100×V75
492
662
376〜270
190
271
117
V150×V75
506
694
384〜276
210
291
137

注)L2MAX・I2は、パイプの規定挿入量を基にして算出。


一覧に戻る